精密数字毫秒计的设计
无需注册登录,支付后按照提示操作即可获取该资料.
精密数字毫秒计
摘要:利用光电门,十进制计数,七段译码器等集成电路,555构成的多谐振荡器和100kHZ石英晶体制作了测量精度高达0.01ms的精密数字毫秒计。
关键词:闸门电路,100KHz石英晶体,数学毫秒计,红外线光电门。
1引言:
电子元器件制造业是电子元器件行业的主要组成部分,也是电子信息产业的基础支撑产业,其技术水平和生产能力直接影响整个行业的发展。电子元器件无处不在,不论是日常的消费电子产品还是工业用电子设备,都是由基本的电子元器件构成的。电子元器件属于电子信息产业的中间产品,介于电子整机行业和原材料行业之间,其发展的快慢、所达到的技术水平和生产规模,不仅直接影响着整个电子信息产业的发展,而且对发展信息技术,改造传统产业,提高现代化装备水平,促进科技进步都具有重要意义。
自上世纪90年代起,我国电子元器件制造业快速发展且成效显著,已成为支撑我国电子信息产业发展的重要基础。目前,国内电子元器件按生产企业有数千家,紧密关联的上下游企业有几万家,总产值约占电子信息产业的1/5。
电子元器件制造业的发展水平不仅取决于自身发展状况,也与它在整个电子信息产业链中的地位与作用有着密切关系。电子信息产业链是由原材料供应、研制、生产,直到最终产品的市场销售和服务等连续环节所构成的复杂链条。时间的量度一般以稳定的周期性运动为基础,以选定标准的周期运动的周期的某一倍数或分数为时间单位。时间是一种能用周期性的物理现象来观察和测量的物理量。在国际单位制中,时间的主单位为秒。
时间是具有连续性、单向性和序列性的,而且总是不断向前推进。牛顿的经典时空理论认为:时间是绝对的,与参照系无关,与空间也无关。爱因斯坦的相对论则认为:时间是相对的,与参照系和空间都有密切的联系。而量子力学的建立,又为时间的连续性提出质疑,提出了最短时间间隔的观点。
在宏观测量中,往往需要用到比秒大的单位;而在微观领域中,又常常用到比秒小的单位。所以我们经常用秒的倍数或分数来表示时间。
早期使用的计时产品电路复杂、接插件多,使用过程中常出现工作不稳定的现象。它们大多用的是灯泡及光敏三极管,由于白天光线较亮,物体通过光电门时,光线明、暗变化不明显,易造成测量失误的现象。
本次设计的精密数字毫秒计是由时基脉冲发生器、控制电路、计数显示电路、清零电路、电源电路、光电开关和光电门组成的计时系统。该机主要特点是:电路简单,成本低廉、制作容易、测量精度高、电路工作稳定、抗干扰能力强。
毕业设计说明书目录
1 .引言--------------------------------------------------------------------8
2 .方案论证----------------------------------------------------------------8
2.1方案一------------------------------------------------------------8
2.2方案二------------------------------------------------------------9
3 .各电路设计和论证-------------------------------------------------------11
3.1电源电路设计和论证-----------------------------------------------11
3.1.1整流电路--------------------------------------------------------11
3.1.2滤波电路--------------------------------------------------------12
3.1.3稳压电路--------------------------------------------------------14
3.1.4 主要元件的参数选择---------------------------------------------15
3.2 电路设计和论证--------------------------------------------------16
3.2.1 清零电路设计和论证-------------------------------------------16
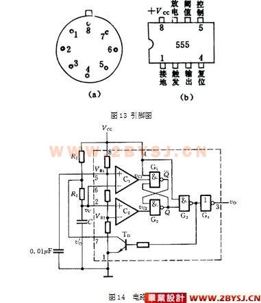
3.2.2 时基脉冲发生电路设计和论证-----------------------------------19
3.2.3计数显示电路设计和论证----------------------------------------24
3.2.4光电门--------------------------------------------------------29
3.2.5 控制电路设计和论证-------------------------------------------30
4.附录-------------------------------------------------------------------35
4.1元器件清单---------------------------------------------------------35
4.2电路原理图---------------------------------------------------------35
5.整机调试--------------------------------------------------------------37
6.参考文献------------------------------------38




元器件清单
序号 名称 位号 型号与规格 数量 备注
1 电阻 R1。R4 R6 RJ11-10K-0.5-I 3
R2 RJ11-200-0.5-I 1
R3 RJ11-330-0.5-I 1
R5 RJ11-15K-0.5-I 1
R7 RJ11-1K-0.5-I 1
R8 RJ11-2M-0.5-I 1
2 电容 C1 C2 C3 C4 C5 CL11-104-63-I 5
3 数码管 A1 A2 A3 A4 LED 4
4 8位LED驱动 IC8IC91C10IC11 74LS48 4
5 TTL 双十进制计数器 IC2IC6 IC7 74LS390 3
6 运算放大器 U11 3140 1
7 定时计数器 U9 NE555 1
8 三端输出固定稳压器 U8 7805 1
9 桥式整流 U1 IN4007 1
10 与非门 B1 B2 B3 B4 74LS00 4
11 非门 B5 B6 CD4049 2
12 开关 K1 1 光控/机控
K2/K2A AN4 1
K3 KB-1 1 手动
K4 1 自动
13 开关 S1/S1A S1B/S2B KB-1 2
14 光电门A Da 1
15 光电门B Db 1
16 光敏二极管 Da 2CUS3 1
Db 2CU1A 1
17 滑动变阻器 W1 1 0-100K
18 灯泡 1
19 插座 1
整机调试
主机电路一般不需调整, 只要安装正确就可工作。光电门主要由红外线二级管和光电门及支架组成。红外线二极管应外加罩壳并固定在光电门支架上(我们是用 0. 1A、6. 3V指示灯座改装的,因为灯座、灯罩均带螺母,安装方便,而且红外线二极管装在里面大小很合适)。光电门安装完毕,接入电路后,可用数字万用表测量红外线发射管两端的电压,正常值应为 1. 15V左右,如偏差太大,可能是将发射管误装成了接收管,注意调整。只要光电门安装正确,轴线上的小孔对准了,测量接收管两端的电压应为 0. 18V左右,如偏差太大,应微调红外线二极管在光电门上的位置。安装光电门时应注意光源必须对准光敏二极管,在光电门接入主机的情况下,若二者未对准,主机将不停地计数,此时可微调光源或光敏管,直到主机停止计数为止。如果安装不出错,一般只需要对时基振荡器的振荡频率100KHZ进行较正(调节C6)就可正常工作。
参考文献
1 电子工程手册系列丛书(电子读物). 北京:电子工业出版社,1996
2 电子报(合订本),1988-1998年. 成都:成都科技大学出版社
3 新颖集成电路应用手册. 北京:电子工业出版社,1991
4 最新电子元器件产品大全. 北京:电子工业出版社,1996
5 TTL CMOS电路. 北京:电子工业出版社,1991
6 数字电子技术基础. 北京:高等教育出版社,1994
7 脉冲与数字电路. 北京:高等教育出版社,1992
8 《电子技术实验与课程设计》,毕满清,2005年第3版,机械工业出版社。
