火灾报警电路的设计
无需注册登录,支付后按照提示操作即可获取该资料.
火灾报警电路的设计(任务书,开题报告,外文翻译,论文13700字)
摘 要
目前电子产品在人类生活中的使用越来越广泛,由此引发的火灾也越来越多,我们生活中到处隐藏着火灾隐患。因此避免火灾以及减少火灾造成的损失,将火灾掐灭在萌芽状态,最大限度地减少火灾造成的社会财富的损失成为重中之重。
本文主要阐述了火灾报警电路的组成,通过传感器进行火灾信号的采集,以单片机为核心进行数据处理,模块化为设计思想进行火灾报警电路的设计,并使用上位机虚拟仪器进行实时监控增强其实用性。首先介绍了火灾给人们生活带来的影响和介绍了国内外火灾报警的发展情况;然后详细地介绍电路硬件和软件的设计。硬件设计的本文的重中之重,包括单片机和传感器的介绍、电路模块设计;软件设计针对火灾报警电路的功能设计并给出了程序的流程图。最后对硬件进行了严谨的调试并对结果进行了分析,对整个设计进行总结。
关键词:传感器、火灾报警电路、单片机、上位机监控
The design of fire alarm circuit
Abstract
Currently electronic products in human life more and more widely, the fire which caused more and more, our lives everywhere hidden fire hazards. Thus avoiding fires and reduce the losses caused by fire, the fire snuffed in the bud, to minimize the loss of social wealth of fires has become a priority.
This paper describes the composition of the fire alarm circuits, fire signals collected by the sensor, a micro-controller as the core data processing, the modular design concept for the design of fire alarm circuits, and the use of the PC for real-time monitoring of virtual instruments actually enhanced by sex. First introduced the influence brought fire to people's lives and introduced the development of domestic and foreign fire alarm; then introduces circuit hardware and software design in detail. In this paper, the most important of the hardware design including micro-controller and sensor introduction, circuit module design; software designed for functional fire alarm circuit design and the flow chart of the program. Finally, a rigorous debugging hardware and the results were analyzed, summarized the entire design.
Key Words: multi-sensor, fire alarm circuits, micro-controller, PC monitor




目 录
摘 要 I
Abstract II
第一章 引言 1
1.1课题背景 1
1.2火灾报警的发展及现状 1
1.3设计的基本要求 1
1.4论文结构 2
第二章 电路硬件的设计 3
2.1电路方案的设计 3
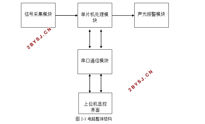
2.2电路整体结构的设计 4
2.3信号采集模块设计 4
2.3.1温度信号采集电路的设计 5
2.3.2烟雾浓度信号采集电路的设计 6
2.3.3一氧化碳浓度信号采集电路的设计 7
2.4单片机处理模块的设计 8
2.4.1单片机的选型 8
2.4.2 单片机的最小系统 9
2.4.3电源电路的设计 11
2.4.4. 单片机启动模式的选择 11
2.5 报警模块的设计 12
2.5.1 声光报警模块的设计 12
2.5.2 电路与上位机串口通信模块的设计 14
第三章 电路软件的设计 16
3.1电路对软件设计的要求 16
3.2编程keil环境介绍 16
3.3软件总流程 16
3.4 电路软件功能 17
3.5 lab view上位机监控程序设计 21
第四章 电路调试及结果 24
第五章 设计总结 31
致谢 33
参考文献 34
附录 36
