CA6140车床主轴箱的设计(机电一体化)
无需注册登录,支付后按照提示操作即可获取该资料.
摘 要
作为主要的车削加工机床,CA6140机床广泛的应用于机械加工行业中,本设计主要针对CA6140机床的主轴箱进行设计,设计的内容主要有机床主要参数的确定,传动方案和传动系统图的拟定,对主要零件 进行了计算和验算,利用三维画图软件进行了零件的设计和处理。
关键词:CA6140机床 主轴箱 零件 传动
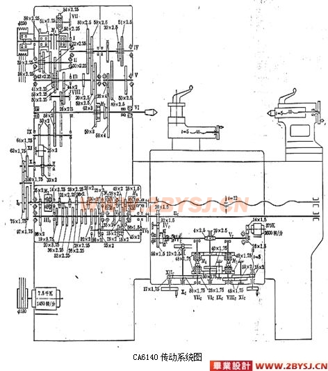
CA6140的主轴箱是机床的动力源将动力和运动传递给机床主轴的基本环节,其机构复杂而巧妙,要实现其全部功能在软件中的模拟仿真工作量非常大。这次设计的效果没有预计的完美,有一些硬件方面的原因,在模拟仿真的时候,由于计算机的配置不能达到所需要求,致使运行速度非常慢,不但时间上拖了下来,而且所模拟的效果很不理想。我接受的设计任务是对CA6140车床的主轴箱进行设计。主轴箱的结构繁多,考虑到实际硬件设备的承受能力,在进行三维造型的时候在不影响模拟仿真的情况下,我省去了很多细部结构。从这点让我深深的体会到“科技是第一生产力”这句话的正确与严峻性。在设计中我们也遇到了其它许多棘手的问题,例如,每个人采用的度量标准不一致,导致装配的时候产生了干涉的问题,对于这个问题我们采用互相调节的方法,需要相互配合的两个零件的设计者相互协调,最后实现设计的效果。
普通车床是车床中应用最广泛的一种,约占车床类总数的65%,因其主轴以水平方式放置故称为卧式车床。
CA6140型普通车床的主要组成部件有:主轴箱、进给箱、溜板箱、刀架、尾架、光杠、丝杠和床身。
主轴箱:又称床头箱,它的主要任务是将主电机传来的旋转运动经过一系列的变速机构使主轴得到所需的正反两种转向的不同转速,同时主轴箱分出部分动力将运动传给进给箱。主轴箱中等主轴是车床的关键零件。主轴在轴承上运转的平稳性直接影响工件的加工质量,一旦主轴的旋转精度降低,则机床的使用价值就会降低。
进给箱:又称走刀箱,进给箱中装有进给运动的变速机构,调整其变速机构,可得到所需的进给量或螺距,通过光杠或丝杠将运动传至刀架以进行切削。
丝杠与光杠:用以联接进给箱与溜板箱,并把进给箱的运动和动力传给溜板箱,使溜板箱获得纵向直线运动。丝杠是专门用来车削各种螺纹而设置的,在进行工件的其他表面车削时,只用光杠,不用丝杠。同学们要结合溜板箱的内容区分光杠与丝杠的区别。
溜板箱:是车床进给运动的操纵箱,内装有将光杠和丝杠的旋转运动变成刀架直线运动的机构,通过光杠传动实现刀架的纵向进给运动、横向进给运动和快速移动,通过丝杠带动刀架作纵向直线运动,以便车削螺纹。
机床的规格和用途
CA6140机床可进行各种车削工作,并可加工公制、英制、模数和径节螺纹。
主轴三支撑均采用滚动轴承;进给系统用双轴滑移共用齿轮机构;纵向与横向进给由十字手柄操纵,并附有快速电机。该机床刚性好、功率大、操作方便。





主要技术参数
工件最大回转直径:
在床面上………………………………………………………-----……………400毫米
在床鞍上…………………………………………………………-----…………210毫米
工件最大长度(四种规格)……………………………----…750、1000、1500、2000毫米
主轴孔径…………………………………………………-----……………………… 48毫米
主轴前端孔锥度 …………………………………………-----…………………… 400毫米
主轴转速范围:
正传(24级)…………………………………………----…………… 10~1400转/分
反传(12级)……………………………………---…-……………… 14~1580转/分
加工螺纹范围:
公制(44种)……………………………………----………………………1~192毫米
英制(20种)……………………………………………----…………… 2~24牙/英寸
模数(39种)………………………………………………----………… 0.25~48毫米
径节(37种)………………………………………………----…………… 1~96径节
进给量范围:(爱毕业设计网:www.2bysj.cn)
细化 0.028~0.054毫米/转
纵向(64种)………………………………………… 正常0.08~1.59 毫米/转
加大 1.71~6.33 毫米/转
细化 0.014~0.027毫米/转
横向(64种)………………………………………… 正常 0.04~0.79 毫米/转
加大 0.86~3.16 毫米/转
刀架快速移动速度:
纵向…………………………………………………-------……………………… 4米/分
横向………………………………………………………………………… -------- 4米/分
主电机:
功率………………………………………………----………………………… 7.5千瓦
转速…………………………………………………----…………………… 1450转/分
快速电机:
功率…………………………………………………----………………………… 370瓦
转速…………………………………………………………--------…………… 2600转/分
冷却泵:
功率………………………………………………………----…………………… 90瓦
流量………………………………………………………----………………… 25升/分
工件最大长度为1000毫米的机床:
外形尺寸(长×宽×高)………………………-----…………2668×1000×1190毫米
重量约…………………………………………………----……………………2000公斤
目 录
第一章 引言
第二章 机床的规格和用途
第三章 机床主要参数的确定
第四章 传动放案和传动系统图的拟定
第五章 主要设计零件的计算和验算
第六章 结论
第七章 致谢
第八章 参考资料编目
